Промышленный лизинг Промышленный лизинг  Методички 

0 1 2 3 4 5 6 7 8 9 10 11 12 13 14 15 16 17 18 19 20 21 22 23 24 25 26 27 [ 28 ] 29 30 31 32 33 34 35 36 37 38 39 40 41 42 43 44 45 46 47 48 49 50 51 52 53 54 55 56 57 58

выпутдоздуха 5


Вход,

Рис. 116. Водяной топливоподогреватель:

/, 12 - крышки; 2 - верхняя трубная доска; 3, И - прокладки; 4 - кольцо; 5, 13, 14 - штуцера; 6 - трубка; 7 - перегородка; 8 - пластина охлаждающая; 9 - обечайка; 10 - нижняя трубная доска

локомотивах применяют газовые и водяные топливоподогреватели различной конструкции. .

Водяные топливоподогреватели пожаробезопасны и более надежны в работе, поэтому они широко распространены в практике локомотивостроения. Топливоподогреватель (рис. 116) тепловоза ТЭМ2, представляет собой цилиндрический корпус 9 с приваренными с обеих сторон трубными досками 2 и 10. В доски вварены стальные трубки 6. Трубные доски закрыты крышками 1 и 12 со штуцерами, предназначенными для присоединения водяных трубопроводов системы охлаждения двигателя. Крышки 1 я 12 прикреплены болтами к трубным доскам. В корпус топливоподо-гревателя вварены три штуцера, к двум штуцерам 13 и 14 подсоединены трубы, идуш,ие от переключательного крана, а к третьему 5 - труба с краном, служащая для спуска воздуха и эмульсированного топлива из корпуса топливоподогревателя. Внутреннее пространство подогревателя разделено перегородками 7, которые заставляют топливо при движении лучше омывать водяные трубы,

Топливоподогреватель локомотива можно отключать от топливной системы трехходовым краном. При этом топливо сразу идет на слив в бак. Топливоподогреватели рассчитывают на основе общих принципов расчетов теплообменников. Проводя тепловой и гидравлический расчет, одновременно выбирают оптимальную форму и размеры поверхности теплообмена.

§ 27. МАСЛЯНАЯ СИСТЕМА

Масляная система локомотива служит для смазки трущихся частей энергетической установки, гидропередачи и вспомогательных агрегатов локомотива; отвода тепла от энергетической уста-

новки; размещения запасов, фильтрации, охлаждения и подогрева масла (в холодное время года), К масляной системе относятся масляные насосы, масловоздушные радиаторы или водо-масляные теплообменники, фильтры, регулирующие клапаны, трубопроводы, контрольно-измерительные приборы, масляные баки.

К маслу, применяемому для смазки дизеля, гидропередачи и ГТУ, предъявляют различные требования. Для обеспечения нормальной работы двигателя дизельные масла должны иметь определенную вязкость, сохранять смазывающие свойства при высоких и низких температурах, обладать высокой термической и противоокислительной стабильностью. Марка дизельного масла установлена ГОСТом. По наличию присадок и величине кинематической вязкости в зависимости от типа дизеля применяют масла, вязкость которых (12-4-22) • 10"" mVc при 100 °С,

Масло для гидропередачи и ГТУ должно обладать малой вязкостью (повышение вязкости увеличивает потери на трение в лопастной системе) и высокими смазочными свойствами при температуре 100-150 °С. На современных мощных тепловозах с гидроприводом масляную систему дизеля со вспомогательным оборудованием выполняют отдельно от масляной системы гидропередачи.

Схемы масляных систем. К масляной системе дизеля предъявляют требования в ряде случаев взаимоисключающие. Так, для улучшения работы подшипников необходимо повышать давление масла, но это приводит к резкому увеличению сопротивления в холодильнике, вызывает необходимость упрочнять его элементы (трубки, перегородки и т. д.). Для обеспечения этих требований контуры циркуляции масла на тепловозах разделяют, причем по мере увеличения мощности тепловозов и усложнения масляных систем общее количество контуров растет. Часто каждый контур оборудуют собственным насосом.

Масляная система дизеля тепловоза 2ТЭ10В (рис. 117) четырех-контурная. Основной поток масла (первый контур), используемый непосредственно для смазки дизеля, образован главным масляным насосом 10, подающим масло из картера дизеля 1 в теплообменник 9 и далее через фильтр 7 грубой очистки в коллекторы дизеля. В случае переохлаждения масла или его загрязнения и увеличения сопротивления протеканию перепускной клапан 8 пропускает масло в обход теплообменника 9. Небольшая часть потока масла (не более 4-4,5%) из трубопровода между насосом 10 и теплообменником 9 через дроссельное отверстие отводится в фильтр 11 тонкой очистки.

Второй контур служит для прокачивания масла перед пуском дизеля. Маслоподкачивающий насос 4, имеющий индивидуальный электропривод, закачивает масло из картера дизеля и подает его через обратный клапан 6 (пропускающий масло лишь в этом направлении) и фильтр 7 грубой очистки к дизелю /,



10 11 1


Рис. 117. Схема масляной системы дизеля тепловоза 2ТЭ10В:

/ - дизель; 2 - центрифуга; 3 - циркуляционный насос; 4 - маслоподка-чивающий насос; 5 - системы распределительных редукторов и гидроредуктора; 5-обратный клапан; 7 - фильтр грубой очистки; 5 - перепускной клапан; 9 - теплообменник; 10 - главный масляный насос; Л - фильтр тонкой очистки


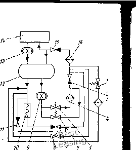
Рис. 118. Схема масляной системы газотурбовоза Г1:

/, 5, S - перепускные клапаны; 2, 7, , /5- обратные клапаны; 3 - фильтр тонкой очистки; 4 - охлаждающее устройство; 6 - терморегулятор; 9 - главный насос; 10 - вспомогательный насос; 12 - бак для масла; 13 - четырехсекционный маслооткачнвающий насос; 14 - полости подшипников; 16 - фильтр грубой очистки

В третьем контуре циркуляционный насос 3 всасывает масло из картера дизеля и направляет его в центрифугу 2, из которой оно очищенное сливается снова в картер. Необходимость установки отдельного насоса в этом контуре вызвана тем, что давление (0,5 МПа), создаваемое в магистрали главным насосом, недостаточно для эффективной работы центрифуги (0,85-1,05 МПа).

По четвертому контуру охлажденное и отфильтрованное масло после фильтра грубой очистки поступает в систему 5 питания и смазки гидроредуктора, оборудованную лопастным насосом с приводом от вала насоса гидромуфты, и в распределительные редукторы (передний и задний), а затем сливается в картер дизеля.

На тепловозе ТЭ40 применена пятиконтурная система смазки дизеля Д70. Первый, основной, контур разделен на два, в каждом из которых кроме насоса имеется еще и фильтр грубой очистки. Картер двигателя разделен на две половины. Из одной забирается нагретое масло, пропускается через теплообменники и сливается в другую половину картера. В свою очередь из нее «холодное» масло (имеющее температуру на 10-15°С ниже «горячего») забирается насосом и подается в.двигатель к трущимся поверхностям.

Системы смазки дизелей тепловозов ТЭЗ, 2ТЭ10В, ТЭП60, ТЭМ1, ТЭМ2 принципиально не отличаются одна от другой. При наличии на тепловозе двух двигателей масляные системы дизелей 172

могут быть разобщены (тепловоз ТГ16), либо объединены (тепловоз ТГ102).

На тепловозах (ТЭ109, ТЭ116, ТЭМ6) с дизелями типа Д49 практически все агрегаты и трубопроводы масляной системы смонтированы на двигателе. Исключение составляют контур прокачки масла, а также трубопровод его заправки и слива. Такое расположение системы позволило значительно уменьшить ее массу и необходимые запасы масла, снизить затраты мощности на перемещение масла по трубопроводам.

Масляная система ГТУ газотурбовоза кроме смазки трущихся частей должна обеспечить полный отвод тепла и его утилизацию. При работающей ГТУ газотурбовоза Г1 масло из бака 12 (рис. 118) засасывается главным масляным насосом 9, приводимым от ведомого вала главного редуктора, и подается через терморегулятор 5 управления жалюзи к охлаждающему устройству 4, откуда через фильтр 16 грубой очистки поступает к подшипникам ГТУ и редуктору. Из полостей 14 подшипников масло откачивается четырех-секционным маслооткачивающим насосом 13 и подается на лоток масляного бака, куда самотеком сливается масло из главного редуктора. Подача маслооткачивающего насоса в несколько раз (2,5-5) превышает расход масла через эти подшипники. Часть масла через клапан 5, минуя фильтр грубой очистки, перепускается непосредственно в масляный бак. Регулируя этот клапан, можно изменить подачу масла в двигатель. В фильтр 3 тонкой очистки поступает через клапан 1 около 3% общего расхода масла. При пуске и останове ГТУ масло в систему подается вспомогательным масляным насосом 10 с приводом от электродвигателя.

Расчет основных параметров масляной системы. Основные параметры масляной системы обусловлены типом дизеля, ГТУ и гидропередачи. Часовой расход масла через смазываемый агрегат

См = КзСаг/рмС„ Ам, (27)

где Qar - количество теплоты, отводимое от данного агрегата, Дж/ч; р„ - плотность масла, равная 850-900 кг/м; с„ - удельная теплоемкость масла, равная 1,8-2,1 Дж/кг; А - перепад температуры в масляном теплообменнике (10-15°С); к - коэффициент запаса, учитывающий увеличение расхода масла при разработке подшипников и возможные утечки и равный 1,5-2. Количество теплоты, отводимое от дизеля.

Qar = (hPeeeh

(28)

где fla - доля тепла, отводимая маслом от дизеля и равная для дизелей с охлаждаемыми поршнями 0,12-0,15, а с неохлаждае-мыми поршнями 0,04-0,06; /г - удельное количество теплоты, Дж/кг.

Циркуляционный расход масла ГТУ обычно определяют опытным путем. Это объясняется тем, что расчетным путем можно рассчитывать лишь количество теплоты, выделяемое при трении



подшипников и зубчатой передачи. Количество же теплоты, передаваемое подшипниками ГТУ от нагретых деталей, зависит от совершенства системы охлаждения данной установки и расчету не поддается. Для газотурбовозов Г1 и ГП1 циркуляционный расход масла составляет приблизительно 22 м/ч (12 мч через подшипники ГТУ и ~10 м/ч через главный редуктор).

При расчетах масляной системы вычисляют гидравлическое сопротивление и, исходя из условий обеспечения заданного расхода масла при определенном давлении в системе, подбирают параметры элементов трубопровода. Выбирают необходимую площадь охладителя масла для обеспечения заданного диапазона изменения температуры.

Масляный резервуар (маслосборник). Для тепловозов, имеющих дизель с «мокрым» картером, маслосборник выполняют в раме дизеля. Масляный резервуар обязательно разделяют перегородками и сетками для предотвращения вспенивания масла. Внизу резервуара устанавливают вентиль Для слива масла. Резервуар оборудуют щупом для замера уровня, на котором обозначают верхний и нижний допустимые пределы. Дизель с «сухим» картером имеет масляный бак, который размещают выше уровня масляного насоса дизеля для обеспечения поступления к насосу масла самотеком. Бак имеет маслоуказательное стекло.

Объем масляного бака определяют, исходя из необходимого количества дизельного масла, причем в баке находится лишь его часть. Так, для одной секции тепловоза ТЭЗ необходимо 1200 кг; ТЭЮ, 2ТЭ10В - 1500, ТЭМ1, ТЭМ2 - 430; ТГМЗА - 250, ЧМЭ2 - 360 и ВМЭ1 - 300; ТУ2 - 120 кг масла.

Масляный бак на газотурбовозах Г1 и ГП1 также расположен вне ГТУ и выполнен в ее раме под главным редуктором и генераторами. Запас масла в баке составляет 700 л. В отличие от масла для дизеля масло для ГТУ менее вязкое, поэтому в верхней части бака расположен лоток (пеногаситель). Бак разделен на несколько отсеков вертикальными перегородками, имеющими в нижней части окна, расположенные в шахматном порядке. Сливаемое на лоток вспененное масло перед поступлением во всасывающую трубу главного масляного насоса проходит зигзагообразный путь между перегородками, что способствует воздухоотделению из масла. Масляный бак оборудован трубчатым подогревателем, работающим от котла-подогревателя и служащим для прогрева масла перед пуском двигателя.

Масляным баком ГКПП является нижний картер ГКПП. Запас масла составляет для одной секции на тепловозе ТГ102 2x310; ТГ16 - 2x290; ТГМЗА - 250 кг.

Насосы. Масляные системы локомотивов оборудуют как минимум двумя насосами - главным и вспомогательным (масло-прокачивающим). Главный насос имеет привод от агрегата, для смазки которого предназначен, а вспомогательный - электропривод.

В масляных системах дизелей и ГТУ для главных и вспомогательных насосов используют в основном шестеренные насосы, обеспечивающие высокую надежность и равномерность подачи масла при достаточно большом рабочем давлении. В масляных системах гидропередач применяют как шестеренные масляные насосы, так и центробежные. Реже используют насосы других типов. Так, на газотурбовозе Г1 вспомогательным насосом является вертикальный винтовой.

В зависимости от потребной подачи применяют главные масляные насосы шестеренного типа с прямыми, косыми и шевронными зубьями. Ведущая шестерня на большинстве тепловозов приводится во вращение ,от коленчатого вала дизеля.

Основные параметры насоса определяют по количеству масла, которое необходимо подавать в двигатель. Подачу насоса вычисляют из выражения (24). В этом случае необходимо принимать «2 = 1,2-4-1,3. Мощность, необходимая для привода насоса, определяют из выражения (25).

Масляные фильтры. При работе смазываемого агрегата в результате износа трущихся поверхностей масло загрязняется продуктами абразивного износа. Они в свою очередь при циркуляции масла являются причиной более интенсивного износа. Поэтому для увеличения моторесурса смазываемого агрегата и увеличения срока службы масла его фильтрукзт.

На большинстве локомотивов в масляной системе дизеля применяют фильтры грубой и тонкой очистки. Учитывая состав частиц, их размеры и влияние на износ деталей дизеля, считают, что через фильтр грубой очистки за каждый круг циркуляции проходит 85-90% масла, а через фильтр тонкой очистки 4-5%. На вновь создаваемых тепловозах (ТЭП70 и др.) используют полнопоточную фильтрацию масла.

На магистральных тепловозах, 2ТЭ10В, а также ТЭМ1 и ТЭМ2 применены щелевые (пластинчатые) фильтры грубой очистки (рис. 119). Их "фильтрующие элементы представляют собой набранные на стержень 5 рабочие пластины 2 и расположенные между рабочими пластинами промежуточные пластины 3. Через зазоры (0,15 мм) между рабочими пластинами проходит загрязненное масло. Между рабочими пластинами имеются концы щеток 4, надетые на неподвижный квадратный стержень. Для очистки зазоров необходимо рукояткой 6 повернуть стержень 5 с пластинами.

Щелевые фильтры сложны в изготовлении, поэтому на тепловозах поздних выпусков (ТЭП60, ТЭ109, ТГМ4, 2ТЭ116, М62, а также ВМЭ1) в качестве фильтров грубой очистки используют менее трудоемкие в изготовлении сетчатые фильтры с размером ячеек 0,14 мм. На тепловозе ТГМ1 фильтрующий элемент про-волочно-щелевой.

Сетчатые фильтры масляной системы газотурбовозов аналогичны топливным.



0 1 2 3 4 5 6 7 8 9 10 11 12 13 14 15 16 17 18 19 20 21 22 23 24 25 26 27 [ 28 ] 29 30 31 32 33 34 35 36 37 38 39 40 41 42 43 44 45 46 47 48 49 50 51 52 53 54 55 56 57 58