Промышленный лизинг Промышленный лизинг  Методички 

0 1 2 3 4 5 6 7 8 9 10 11 12 13 [ 14 ] 15 16 17 18 19 20 21 22 23 24 25 26 27 28 29 30 31 32 33 34 35 36 37 38 39 40 41 42 43 44 45


к OfOo6lMUH

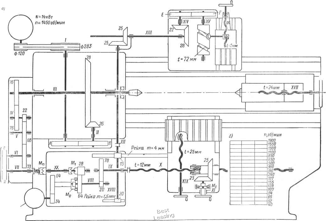
Рис. 35. Кинематическая схема токарного многорезцового полуавтомата модели 1А730 {а) и сетка для построения графика частот вращения валов (б)




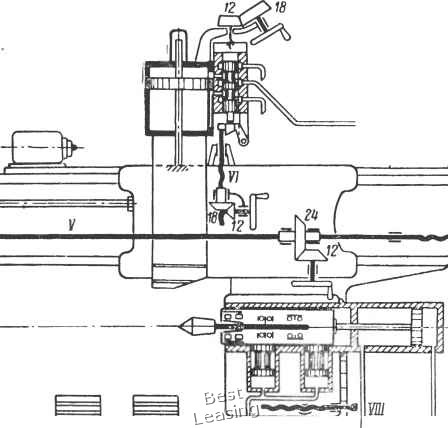
Рис. 36. Общий вид токарного гидрокопировального полуавтомата модели 1722



щтиродального cunt юрта

28 IV

«J9

61 п


4? /




2Зах. t=UMM

Панель h пинали

Панель

нижних „ суппортоо


э-р-С


п,о61мин

то то

900 710 560 kSO 555 280 225 180 ШО 112 90 71

Гш ;iy. Кинематическая схема токарного гидрокопировального полуавтомата модели 1722 (с) и сетка для построения графика частот вращения валов (б)



0 1 2 3 4 5 6 7 8 9 10 11 12 13 [ 14 ] 15 16 17 18 19 20 21 22 23 24 25 26 27 28 29 30 31 32 33 34 35 36 37 38 39 40 41 42 43 44 45